发动机烧瓦、抱轴
一辆日本进口的皇冠轿车,发动机由于窜气、烧机油严重而进厂大修。按常规进行撞缸,
更换加大一级的活塞,曲轴磨小一级。经过冷磨、热试后,发动机运转正常,其经济性、动力
性都基本恢复。但是出厂行驶不到3000km,发生了烧瓦、抱轴的机械事故,而且烧瓦、抱轴时
无任何突发征兆。
先检查了机油数量、质量和滤芯,未发现故障原因,又对轿车进行了仔细拆检。在拆检过
程中发现,曲轴第1道和第3道连杆轴颈、第7道和第2道主轴颈环绕润滑油孔有轻微拉痕。仔细
检查这几道轴颈的润滑油孔,发现有一些加工毛边,显然是曲轴磨削加工时产生的。曲轴在磨
削过程中,其上的润滑油孔很容易产生磨削加工的毛边,这便是使发动机烧瓦、抱轴的原因。
由于该轿车装配进口高转速发动机,各部配合间隙较小,曲轴润滑油孔处的加工毛边在发动
机运转时会对轴瓦产生轻微刮削;由于轴瓦配合间隙小,而且轴瓦又采用手工刮削,其表面光
洁度差,致使刮削下来的金属碎屑无法被机油带走。当刮削下来的金属碎屑积累到一定程度后
,便将曲轴润滑油孔堵塞,从而造成烧瓦、抱轴的机械事故。
针对事故原因,首先把所有零件清洗干净,着重对缸体油道进行了清洗,并用压缩空气吹
净。其次,采用基孔制,将连杆轴瓦间隙选配为0.02mm,主轴瓦间隙选配为0.05mm,对曲轴再
一次进行磨削,然后对曲轴轴颈润滑油孔可能产生加工毛边处,用细砂布进行彻底处理,最后
按程序对发动机进行装配。冷磨、热试后,至今行驶3万km,一切正常。


丰田皇冠(CROWN)3.0型轿车巡航控制系统电路原理与故障代码
1 前言
巡航控制系统(Cruising Control System,简称CCS)是指利用先进的电子技术,在一定的车速范围内,驾驶员不用控制加速踏板,而能保证汽车以设定的速度稳定行驶的一种电子控制装置。装有这种装置的汽车在高速公路上行驶时,可以省去驾驶员频繁踩油门这一人为动作而自动维持预先设定的车速,从而可以大大减轻驾驶员的疲劳程度,提高行驶时的稳定性、安全性、舒适性和燃料经济性。
巡航控制系统的发展可以大致分成三个阶段:20世纪50年代末至70年代中期,美国和日本出现了以模拟电路为基础的定车速控制系统;20世纪70年代至80年代中后期,随着单片机技术的发展,出现了以数字技术为基础的巡航控制系统;20世纪80年代末期,开始发展以智能化为核心的自主式智能化巡航系统。近几年进口的中高档轿车中,许多都装备了巡航控制系统。随着我国高速公路网的迅速扩大延伸,这种有助于减少驾驶操作强度、提高高速公路的利用率的新技术在我国也具备了广泛发展和应用的前景。下面介绍丰田皇冠(CROWN)3.0型轿车巡航控制系统的组成、操作方法、电路原理与故障代码的读取和清除。
2 巡航控制系统的组成和电路原理
2.1巡航控制系统的组成
巡航控制系统主要由指令开关、传感器、控制单元和执行器组成。
a. 指令开关 主要用于开启、关闭巡航系统、设定目标车速、恢复目标车速及解除巡航模式等。巡航指令组合开关主要由CRUISE ON-OFF(开一关)、CANCEL(取消),SET/COAST(设置/巡航),RES/ACC(恢复/加速)等组成。
b. 传感器 主要用于向电控单元(ECU)提供巡航控制所需的车速以及操作信号。主要包括:车速传感器,它安装在变速器输出轴上,用于获取实时车速信号;节气门位置传感器,它安装在节气门轴上,用于获取节气门开度信号。
c. 控制单元(ECU)它是巡航控制系统的关键部件,它是以微处理器为核心,包括电源电路、时钟电路、复位电路、传感器输入接口电路与监控主机进行数据交换的的通讯接口电路。用于实现巡航系统的控制功能。
d. 执行机构 由伺服电机、电磁离合器、控制臂和节气门控制拉线等组成。采用电磁离合器通电吸合、锁住节气门控制拉线,由电控单元(ECU)控制伺服电机的转动,带动节气门控制拉线使节气门开度变化。
2.2 巡航控制系统的电路及原理
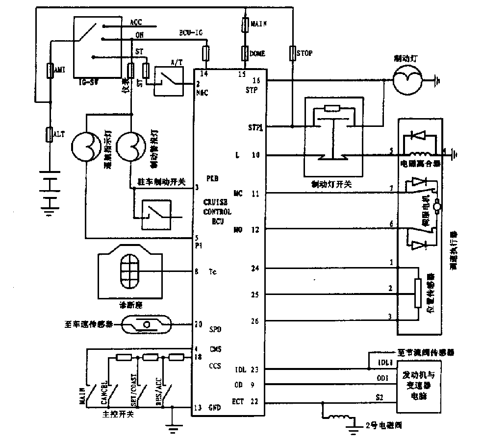
日本丰田皇冠(CROWN)3.0轿车巡航系统电路如图所示,当点火开关“IG-SN”至ON档时,电控单元(ECU)14号脚通电,为使用巡航系统作准备,图上主控开关中“MAIN”为电控单元主电源开关,相当于巡航操纵杆上的“CRUISE ON-OFF”按钮开关,当它接通时,电脑4号脚接地,导致5号脚搭铁。这时巡航指示灯亮,表示巡航控制系统已进入工作状态。按“SET/COAST”标记压下巡航操纵杆再松开,电控单元处于设定车速功能状态。调速执行器中的电磁离合器通电吸合、锁住节气门控制拉线,电控单元控制节气门开度。电磁离合器电流通路:电控单元10号脚→调速执行器5号脚→电磁离合器→执行器4号脚→电池负极,当实际车速低于设定车速时,电控单元(ECU)12号脚输出调速电流→调速执行器6号脚→伺服电机→调速执行器7号脚→电控单元11号脚、驱动伺服电机,经电磁离合器、节气门控制拉线,转动节气门摇臂,增大节气门开度,提高车速至设定值,调速执行器将此时的节气门位置信号传给电控单元25号脚,并同时使伺服电机停止转动;当车速传感器反馈的实际车速高于设定车速时,电控单元从11号脚输出电压使伺服电机反转,通过节气门控制拉线,使节气门开度减小;如想取消巡航控制,可按“CANCEL”标记压下巡航操纵杆,或踩下离合器踏板,离合器开关打开并向电控单元2号脚输入取消巡航控制信号,或踩下制动踏板,经制动灯开关切断电磁离合器电源,同时接通制动灯开关,向电控单元1号脚输入高电平,取消巡航控制。



3 巡航控制系统的基本操作方法和故障代码的调用
3.1 巡航控制系统的基本操作方法
巡航指令组合开关安装在转向柱的操纵杆上,按其规定的标识符号操作,就能调整到理想车速:当车速达到40km/h以上的有效车速时,按下“CRUISE ON-OFF”开关到ON位置时,则接通巡航控制系统仪表盘上巡航指示灯,巡航系统进入准备工作状态,再按“SET/COAST”标记压下巡航操纵杆,然后松开操纵杆就可获得一个定速。若想提高巡航车速,可按“RES/ACC”标记抬起巡航操纵杆,巡航电脑(ECU)就通过执行器增大节气门开度,自动升速,当达到所需车速后,松开巡航操纵杆汽车就以提高后的车速稳定行驶;若想降低巡航车速,可按“SET/COAST”标记压下操纵杆,汽车就自动降速,当降至所需的车速后,松开巡航操纵杆,汽车就以降低后的车速恒速行驶;若想取消巡航控制,可按“CANCEL”标记压下操纵杆或踩制动踏板(或踩离合器踏板)汽车就解除巡航系统控制。
3.2巡航控制系统故障代码的调用
3.2.1 故障代码的提取
巡航控制系统具有自诊断功能,如果巡航控制系统出现故障,它会设置相应的故障代码,并且“CRUISE”指示灯会连续闪烁8次,发出报警信号。丰田CROWN 3.0轿车巡航控制系统的故障代码的提取方法是使汽车停驶后,打开点火开关“IG-SN”至ON档位,用一短线将自诊断接头上Tc和E1脚短接,由巡航指示灯的闪烁次数而显示十进制故障代码。第一次以0.5s的间隔连续闪烁的次数为故障代码的十位数,间隔0.5s,开始以0.5s的间隔连续闪烁的次数为故障代码的个位数。若有几个故障代码,则故障代码之间的闪烁间隔2.5s。丰田CROWN 3.0巡航控制系统的故障代码及含义如下表所示。
表 丰田CROWN 3.0轿车巡航控制系统故障代码表
代码 故障原因
连续闪烁 系统正常
11 伺服电机驱动电流过大,一直是加速信号
12 电磁离合器断路,电磁离合器短路,制动灯电路不良
13 伺服电机断路,位置传感器信号不变
21 车速传感器信号未送至ECU
23 巡航时实际车速偏低,伺服电机或车速信号不良
32 巡航指令开关电路短路
34 巡航指令开关不能转动
41 电控单元(ECU)失效
3.2.2 故障代码的清除
当故障排除后,应消除故障代码,清除时先切断点火开关,然后拆下ECU-IG熔断器及STOP熔断器10s以上,保留在存储器中的故障代码就可清除,未排除的故障,其故障代码仍会保留在ECU存储器中。

丰田自动变速器机械系统检测与诊断
丰田公司后轮驱动汽车常用的自动变速器有A40D, A42D, A43D, A340E和A341E等型号,用于前轮驱动汽车的自动变速器有A540E、A140E,A140L,A130L和A131L等型号。虽然各种型号的自动变速器各有不同,但它们的行星齿轮变速器结构及机械部分的故障诊断方法都基本相同。本文以丰田皇冠(CROW) 3.0用的A340E为例,介绍自动变速器机械部分的检测与故障诊断万法,对丰田系列以及其他各车型自动变速器的学习,都有启示作用。
一、结构及各档位操纵元件间的关系
图1为丰田A340E自动变速器结构简图,其各档位操纵元件的工作关系如表1所示。
二、加速性能差的检测
首先做油面高度与油液品质等基本检查,确定无误后做失速试验,以确定故障是否出在发动机。具体试验方法如下:用三角木固定车轮,拉紧驻车制动器,踩下脚制动踏板;起动发动机;变速杆换到D档,将加速踏板踩到底,迅速读出稳定时发动机转速,然后立即松开油门。再将变速杆换到R档,作同样的试验。
参照维修手册,查看失速转速是否符合规定。丰田A340E自动变速器配用2JZ-GE发动机,失速转速应为2450±150r/ min。若在D档和R档失速转速均低于规定值,故障原因可能有两个方面:一方面是发动机功率不足;另一方面是液力变矩器导轮的单向离合器打滑。当液力变矩器导轮的单向离合器打滑时,变矩器相当于偶合器,泵轮的转矩与涡轮的转矩基本相等,变矩器失去增矩作用,造成失速试验时所有的阻力矩均由发动机独自承担,使得发动机转速下降。
借助行车试验,可以进一步做出判断:如果车辆在低速时加速性能差,高速时加速性能基本正常,而且车辆能加速到较高的车速行驶,则故障原因为导轮的单向离合器打滑(因为变矩器主要在低速时起增矩作用,高速时相当于偶合器,失去增矩作用);若主辆在任何车速时加速性能都差,而且达不到
平常的高速行驶,则故障在于发动机功率不足,应修理发动机。
三、打滑故障的判断
在任何档位或换档过程中,若出现发动机突然升速或发动机转速升高较快而车速升高缓慢,都表明离合器、制动器或单向离合器有打滑故障。出现打滑故障现象时,应立即查明故障部位并及时修理,以免造成更大的故障。在工作过程中,若节气门开度很大时,为了急加速或大负荷的需要,自动变速器会强制降档而导致发动机转速突然升高,这是正常现象,应与打滑现象区分开来。
通过充分的行车试验,并参照表1,基本可以判断打滑部位。丰田A340E自动变速器内部打滑故障的判断可以归纳为以下几个方面:
①无倒档,D位各档都正常,但L位无发动机制动作用,可判断是执行元件B3打滑。
②无倒档,D位高速档时有打滑,L位发动机制动作用正常,可判断是执行元件C2打滑。
③在D位汽车起步困难,在L位能正常起步行驶,可判断是执行元件F2打滑。
④在D位2档时有打滑,在2位2档又正常,可判断是F1打滑。
⑤无前进档,但倒档正常,可判断是执行元件C1打滑。
⑥O/D档打滑或无O/D档,其他档位都正常,可判断是执行元件B0打滑。
⑦2位的2档无发动机制动作用,可判断是执行元件B1打滑。
⑧若汽车在D位或R位都不正常,应通过失速试验进一步判断F0是否损坏。若在D位或R位发动机失速转速均高于规定值,而自动变速器的油面高度和油路压力都正常,则可以判断F0损坏。
大多数情况下,只要了解自动变速器所有档位执行元件的工作情况,再在实际道路试验中通过车速、发动机转速、油门开度以及车体的轻微抖动来判断档位的变化,并由此注意各个档位是否正常换入,以及哪些档位不正常,有打滑现象,就不难判断出是哪个执行元件工作不良了。但该执行元件工作不良的原因还需进一步检查,以确定是摩擦片磨损还是油路泄漏导致了打滑。
四、手动换档试验
当自动变速器出现工作不正常且故障范围不易区分时,应进行手动换档试验,以区分故漳是田电控系统、液压控制系统还是机械部分引起的。
手动换档试验是人为地使电子控制系统脱离电子控制单元ECU的控制,而由人工进行换档。因电子控制自动变速器都有安全失效保护功能,当电控系统出故障时,自动变速器还能用某些档位采行驶,而且换档杆在不同位置获得对应档位(对应哪些档位视具体结构而定)。丰田A340E电控自动变速器人工换档对应档位如表2所示。试验时首先拔下变速器电子控制单元ECU的插头,或脱开换档电磁阀的插头,这样电磁阀都处于关闭状态。若手动换档杯在每一档动作都正常,但接回电磁阀插头时换档就不正常,则说明故障出在电子控制系统;若手动换档杆仅在某一档行驶不正常,则说明故障出在变速器内部,应进行上述的机械试验,以查找故障的具位部位。


原帖由 ainin516 于 2011-05-04 20:01 发表在 122 楼
气阻导致的加速不良故障一辆1991年款皇冠3.0自动档轿车,装备2JZ—GE型电喷发动机,行驶里程20万km。该车偶尔出现热车无法提速的故障现象,且反复踏几次加速踏板后,发动机转速有时猛然提高到2000r/min,上坡时故障现象更为明显。 在几天内试车10余次,只有一次出现上述的现象…
楼主真厉害,您对发动机这么了解,能帮我听听发动机异响的原因吗?谢谢
小鸭发动机舱最近出现咕噜声,冷车热车都有。有时候是有节奏的吭次吭次声音,大家看看是发动机还是皮带轮发出的声音,大家的有么?之前没有,最近出现,去ssss说没啥事情,可是在驾驶舱内听的很清楚,有点像拖拉机,但是声音不大,大家看看是哪儿的问题。谢谢啊。声音是从皮带轮一侧传出来的,不是风扇的声音。有个视频在下面。
加速无力故障, 浅析燃油泵ECU的功能
一辆丰田皇冠JZSl55L—AEPGF型轿车,装备2JZ—GF型发动机、A340E型自动变速器,行驶里程15.6万km。该车在怠速工况和中低速行驶时正常,但当行驶速度达到110~130km/h时就会出现加速不良现象,并且在急加速时发动机转速提高迟缓,偶尔还伴有清脆的“放炮”声。
首先利用发动机自诊断系统检查发动机控制系统是否存储了故障码。用一根短接线短接检查连接器的TE1和E1两个端子,打开点火开关,仪表盘上的故障灯快速闪烁,表明无故障码存储。
根据故障现象分析,点火系统发生故障的可能性较大。于是利用“吊火”检查各缸工作性能。经检查,火花塞跳火良好。
为了彻底排除点火系统故障的可能性,测量分缸高压线的电阻值,正常;测量点火线圈初级绕组、次级绕组的电阻值,也均在技术要求的范围之内。接上真空表,再逐缸断火,各缸在同一工况(发动机转速)下真空度跌落值相差不大,于是排除了个别气缸工作不良的可能性,从中亦可判断喷油器工作基本正常(测量其电阻值为12.5Ω左右)。
打开分电器盖,发现分火头已严重烧蚀。换上一个新的分火头,真空值有所上升,但试车故障现象仍没有消失。
检查点火系统没有问题后,从燃油导轨一端的测压孔上接上燃油压力表,短接检查连接器的+B和FP两个端子,打开点火开关,读取数值为275kPa(正常值为265~304kPa),用钳子夹住回油管路,压力上升到357kPa,这说明电动燃油泵供油也正常。至此,也觉得有些奇怪了,难道是气缸压力不足?拔下EFI保险,拆下各缸火花塞,检查发动机气缸压力,数值在1.1MPa以上,也很正常。检修工作进行至此,只有配气正时未检查了。先测量真空度为59kPa,真空度较正常值低。于是打开正时皮带上盖,转动曲轴,使一缸活塞处于上止点,发现右侧凸轮轴皮带轮错了一个齿。重新对好正时,起动发动机,再测量怠速时的真空度,上升到了62.0kPa,加速试车,“放炮”现象有所减轻,但加速性能还是不好。
该车只有在高速行驶时才出现加速不良现象,而经检查,点火、配气正时及燃油泵最大供油压力都没有问题,那么是燃油泵控制系统有问题吗?
丰田车系中配置2JZ-GE_3.0发动机的轿车和1993年1月以后生产的LS一400(UCF20系列)轿车,其汽油泵控制系统电路与传统的油泵控制电路有所不同,为多工况变速控制电路,如图1所示,其核心是燃油控制ECU。
拆开行李箱内饰,在燃油箱附近找出电动燃油泵ECU,拆除电动燃油泵ECU上的线束接头,用一根导线短接发动机故障检查连接器中的+B和FP两个端子(亦可短接电动燃油泵ECU线束插头上的+B和FP两个端子),使电动燃油泵ECU不再参与工作。
短接两个端子后进行路试,发现发动机加速有力,转速上升明显加快,说明故障就是由于电动燃油泵ECU在某种工况下控制失准造成的。
由于此时电动燃油泵不再受ECU控制,在蓄电池电压下高速运转,因此在怠速及中、低速行驶工况下,出现供油过多、排气管冒黑烟的现象属于正常,但该试验时间不宜过长,否则会对电动燃油泵造成损害。
为进一步确定故障原因,拔下短接线并连接好电动燃油泵ECU上的线束接头,用高阻抗数字式万用表测得电动燃油泵ECU之+B端子的对地电压为12.5V,说明电源电压正常。
再用导线短接发动机故障检查连接器中的+B和FP两个端子,并再一次拔下电动燃油泵ECU上的线束接头,测试发动机ECU之FPC端子的输出电压:起动发动机,当发动机以750r/min怠速运转时,发动机ECU之FPC端子的输出电压为8.OV(正常值为8.0~10.OV):将发动机转速突然提高到6000r/min,FPC端子的输出电压为6.2V(正常值为6.0~6.5V),说明发动机ECU之FPC端子到电动燃油泵ECU的输出电压正常。
从发动机故障检查连接器上拆除短接线,连接好电动燃油泵ECU上的线束接头,再用数字式万用表检查电动燃油泵ECU之FP端子的输出电压:起动发动机,当发动机以750r/min怠速运转时,FP端子的输出电压为8.6V(正常值为8.0~10.0V);将发动机转速突然提高到5500r/min并稳住加速踏板,FP端子的输出电压为8.7~9.7V(正常值为12.0~14.0V),该值明显偏低且变化频率和幅度均较大。
这一检测结果说明FP端子的输出电压不稳定,可以证明电动燃油泵ECU确实有问题。发动机转速在5500r/min时是稳定的,但由于FP端子的输出电压低且不稳定,导致电动燃油泵工作不稳定。更换一个新的电动燃油泵ECU后,故障现象消失。

从该例故障的排除过程可以看出,造成故障的原因是多方面的,电动燃油泵ECU的故障是主要原因,且使故障更为复杂化。
电动燃油泵控制系统有如下两方面特性:
1)电动燃油泵ECU不是单独行使指挥权,而是与发动机ECU联网工作,通过发动机的水温传感器( C'I'S )、气温传感器(ATS )、节气门
位置传感器( TPS)以及转速传感器( SP)给电动燃油泵不同的驱动电压。
2)电动燃油泵控制系统与传统燃油泵控制系统相比有很大区别。在传统燃油泵控制系统中,燃油泵的转速和油压取决于驱动电压的高低,与发动机转速无关,且控制比较简单。其恒压喷油是依靠油压调节器单方面的回油多少来控制的,是一种“只供油不调压”的汽油泵,其大量的回油可以带走分配管的热量,减少了“热气阻”的危害,但对分配管油压的脉动和油泵的“无为工作”增加了影响,使油泵的寿命缩短,同时怠速工况的稳定性也易变坏。而在电动燃油泵控制系统中,一方面通过油压调节器来进行恒压控制,另一方面利用电动燃油泵ECU,“按需供油”和“按温度供油”来进行多向调控,减少了过多的“无为供油”,极大地满足了多变的发动机工况。
电动燃油泵ECU控制的优点具体表现在:
a)怠速稳定性好。怠速时需油量少,驱动电压低,燃油泵转速低,供油少,分配管中的油压脉动频率小,油压更平稳,计量更准确,排放污染小。
b)各工况适应性好。由于发动机工况变化幅度大,燃油泵的转速和油压与发动机负荷及转速相适应,实现了“按需供油”。
c)重复起动性好。“冷起”及“热起”时因发动机ECU与燃油泵ECU联网工作,满足了发动机过冷态油压要高和过热态油压也要高的要求。
d)减少“热气阻”危害的能力强。
由于电动燃油泵ECU控制的出现,适用于传统燃油泵的检查方法也应改变。例如:简单地用油压调节器回油量的多少来判定电动燃油泵工作好坏的方法,对电动燃油泵ECU控制的汽车已不再适用。在检查时发现,此类型车在怠速时回油量较少,而在急加速时有较多的回油,故在检查时应根据测量的数据来量化判断电动燃油泵的好坏。
此外,在对电控化程度很高的轿车进行故障排除时,如果对一些控制元件无法通过换件对比试验来确定故障位置,可以根据其控制原理来判断。不管哪种电控系统,都是由输入信号、处理信号和输出信号组成的,在确定电控元件有电源供给及搭铁良好后,就剩下输入信号和输出信号。根据控制原理,通过动态模拟信号输入到电控单元,若有模拟信号输入而没有信号输出,那么就可以判定该控制元件有问题。

制动异常且速度表指针振动
故障现象:一辆丰田皇冠轿车,行驶中前轮附近产生异响,速度表指针偶尔异常地振动。
故障诊断与排除:首先分解制动系统,检查发现制动盘摩擦片磨损,但是距磨损极限尚有一定
量,盘式转子不振动,轮毂轴承也没有产生肩(台阶)形磨损,制动钳移动部位也正常。怀疑
ABS系统的前轮速度传感器有问题,将传感器拆下检查传感器驱动机构,结果没有发现任何异
常现象。
经过分析并再次进行运转试验,发现制动异响、制动踏板反弹以及速度表指针振动是同步
发生的。因此考虑是ABS系统异常。拔下速度传感器,停止ABS动作,然后进行行驶试验。起动
发动机之后,ABS制动系统报警灯亮了,表示ABS系统异常。可是在这种情况下实际行驶时,不
但异响没有了,制动踏板也不反弹了,完全正常。只是速度表指针依然振动,好像是ABS系统
有异常。然而如果是电气系统异常的话,ECU感知后,应该停止动作,同时报警灯也应该报警
。
从以上的分析看,电气系统异常的可能性不大,但因故障与速度表有某种关联,仔细检查
了速度表、电缆、从动齿轮,结果仪表本体、仪表电缆都正常。但是在变速器后面装有一个齿
轮箱,里面不知装有什么配线,分析大概是ABS系统后侧车轮速度传感器。这样也符合前侧两
个车轮速度传感器、后侧一个车轮速度传感器的规范。这个传感器以一体的形式安装在从动齿
轮箱上,拆下来一看,齿轮差一点从压装的轴上脱落下来,通过观察已经有2/3磨损了。
从这种情况推断,ECU不能正常地得到驱动轴的信息,也就是ECU一会儿得到驱动轴旋转信
一会儿又得到驱动轴停止的信号,不断输入奇怪的信息,ECU认为后轮处于锁死状态,所以发
出指令,指示后轮的制动器降低油压。也就是说,因为从动齿轮异常,所以速度表指针发生振
动,而且制动踏板发生反弹。与此同时产生的前制动器异响,应该是发动机室的激励器产生的
声音。经过重新恢复安装,故障现象消失。

节气门位置传感器的故障:怠速不稳,加速迟缓,油耗增大
l 故障现象
皇冠3.0小轿车,装载2JZ—GE型发动机,此车行驶了10000km,车况较好。然而近期此车的怠速不稳,加速迟缓,油耗比以前增大。
2 故障分析与检查
对该车进行故障确认,起动发动机,使其达到正常工作温度,并在怠速工况上运行,此时发动机的怠速时高时低,很不稳定:急加速时,速度提高缓慢,排气管冒出的废气中带有很浓的汽油味。
一般情况下,造成发动机转速不稳和加速迟缓的主要原因有以下几种情况:①发动机气缸压力不足。②高压火花弱。③喷油器故障。④冷起动喷油器漏油。⑤息速控制阀出现故障。⑥节气门位置传感器出现故障。下面就以上情况逐一进行检查:
(1)对车辆进行初步检测:用车辆自诊断的方法,将点火开关转到接通(ON)位置检查导线,连接检查连接器的E1和TE1端子,如发动机有故障,组合仪表“check”(故障指示灯)警告灯就闪烁,以闪烁次数表示不正常项目的诊断代码。凭经验检查发动机的自诊正常,无故障代码。说明自诊断功能检测不出故障的原因,只能通过拆卸检测的方法查找故障,为此,对车辆进行拆卸检修,并针对以上五种情况逐项进行检测和排除。
(2)发动机气缸压力不足。拆下进气歧管及所有的火花塞,用气缸压力表测量可知l到6缸的气缸压力是1.2lMPa左右,各缸之间的缸压压力差不足O.2MPa,标准气缸压力为1.22MPa,各缸均在标准范围内,说明气缸压力正常,排除因气缸压力不足造成怠速不稳的可能。
(3)高压火花弱产生故障。对拆下的火花塞进行检查,火花塞的旁电极与中央电极心问的同隙为0.8mm,表面的积碳很少,说明可继续使用。将欧姆表的开关打到测量千欧电阻挡上,经测量高压线导通,装上高压线火塞,用火花塞的旁电极贴紧缸体进行试火,此时火花很强,排除了点火火花不足这一原因。
(4)喷油器导致的故障。如果汽油中含硫量高,硫会沉积在针阀上,使喷油量减少或增大,导致功率减小。回火反应迟缓,怠速不平稳。经检查表面干净,没有积碳;用欧姆表测量它的电阻值为13.7Ω,在正常范围内;用喷油器试验台对喷油器进行试验,15s内刻度筒接到的喷油量为39—49mL/15s,各喷油器问油量差小于或等于4mL;最后检查喷油漏油,规定喷油器每分钟不超过一满,经检查未发现问题,也排除喷油器引起的故障。
(5)冷启动喷油器漏油引起的故障。当在低温下启动发动机时,燃油蒸发差,需要较浓的混合气。在低温启动时,冷启动喷油嚣才运作,改善冷态发动机的启动,当水温达到40℃时冷起动喷油器停止喷油,如有异物沾在冷起动喷油器上,会造成漏油,引起怠速不稳,拆下冷启动喷油器检查,测量冷启动喷油器的电阻是3Ω,标准电阻为2—4Ω,检测漏油现象每分钟不超过一滴,说明冷启动喷油器没问题;再检查冷启动喷油器温控开关,如温控开关坏了,则它的电阻值不符合规定值,会影响冷启动喷油器的喷油量,从而使发动机运转。用欧姆表测得温控开关两端子的常温电阻值是30Ω,把温控开关放在热水中,加热杯中的水测电阻值是80Ω,(20℃以下是25—45Ω.40℃以上是65—85Ω),在正常范围内。
(6)怠速控制阀引起的故障。打开点火开关,检测步进电机电源端电压正常,启动发动机并关闭点火开关,用手触摸步进电机,如有振动,说明步进电机在工作。拆下节气门体,发现节气门内部积炭多,清洗节气门通道。检查怠速控制阀,拆下步进电机,用化油器清洁剂清洗步进电机和怠速旁通气通,对步进电机进行通电试验,如图1所示,未发现步进电机有异常。装上节气门体,发动机仍未好转。说明不是息速控制阀的原因。
(7)节气门位置传感器的故障。此车用的是线性可变电阻型节气门位置传感器,节气门位置传感器装在节气门体上,该传感器的任务是将节气门开启角度转变为电压,并将它作为节气门开启角度信号传送至Ecu(电子控制单元)。节气门全闭时,节气门限位螺钉与节气门拉杆之问不应有间隙,但经检查发现限位螺钉与限位杆同有间隙,是节气门与内壁磨损造成的。节气门位置传感器与节气门的开度有差,节气门位置传感器将错误的信号传送给Ecu,Ecu按照错误的信号进行喷油,造成发动机运转故障。对节气门位置传感器的电阻进行检查,未发现问题,于是对节气门位置传感器进行调整。
3 节气门位置传感器的调整
节气门位置传感器的Vc端子对地有一恒定5v电压,在不同的节气门开度下电位计的电阻不同,将节气门开度变为电压信号输送给Ecu,Ecu通过节气门位置传感器获得表示节气门由全闭到全开的所有开启角度连续变化的电压信号及开度的变化速率,从而更精确地判定发动机的运行工况。
调整时,用十字螺丝刀从节气门阀体上拧橙节气门位置传感器的2只螺钉,如图2所示,在节气门限位螺钉与定位杆之间插入一片测隙规。测隙规的厚度为0.40mm。在端子IDL和E2之间连接欧姆表.测量端子之同的电阻,然后朝顺时针方向慢慢旋转节气门位置传感器,直到欧姆表的电阻为O,拧紧节气门位置传感器的2个螺钉,用欧姆表测量节气门位置传感器各端子的电压值,如表1所示。启动发动机,使其息速运转,因调整过节气门位置传感器,所以要检查点火正时,用正时灯检查点火提前是否正确,点火正时应在10°记号上。检查发动机在怠速时运转平稳,经过路试.故障完全消失。
4 小结
节气门位置传感器将节气门开度转换为电压,作为节气门开度信号送给发动机Ecu,用于增加喷油量和提高发动机输出功率,如果出现故障,会造成发动机怠速不稳、加速迟缓,严重影响汽车性能的发挥,同时造成机件的损耗,增加不必要的费用。通过本次故障检查和分析,总结出要保证汽车正常使用需注意以下几点:①注意定期检查保养;②驾车要细心观察;③不断学习理论知识,有目的、有步骤地解决在工作中遇到的技术问题。


气阻导致的加速不良故障
一辆1991年款皇冠3.0自动档轿车,装备2JZ—GE型电喷发动机,行驶里程20万km。该车偶尔出现热车无法提速的故障现象,且反复踏几次加速踏板后,发动机转速有时猛然提高到2000r/min,上坡时故障现象更为明显。
在几天内试车10余次,只有一次出现上述的现象。用美国艾克强900发动机检测仪检测,发现有2个火花塞工作不良。更换火花塞后再试车,无故障出现。但不到两周,故障又出现了。
对变速器进行了各项检查,并进行了充分的路试。最后确认变速器完全正常,于是断定故障是由于发动机工作不良引起的。在热态下对发动机进行测试,结果点火线圈、点火模块、火花塞、喷油嘴及各传感器均无异常,测量怠速时的燃油系统压力为260kPa,也正常。把检测仪器安放到车上进行路试,行驶了约50km,没有发生故障现象,只好建议再行驶一段时间,并注意观察故障发生时的各种情况。
大约过了20天(此时已进入6月份),故障再次出现,且相当严重。仔细询问每次出现故障时的具体情况,如车速、档位、路况、天气等,得知该车都是在天气较热的时候出现故障,尤其是将车放在太阳下硒一段时间更为明显,爬坡时发动机负荷增大也易发生,也就是说,该故障的发生与环境温度及发动机负荷相关。
回忆前几次试车时天气都比较凉爽,并且加满汽油时故障就会自动消失一段时间,说明故障原因是由于燃油泵供油压力不足,在管路中形成气阻。油泵滤网堵塞会引起供油压力不足。但由于该车天气凉爽时无此故障,所以排除了这种可能性。电动燃油泵老化也会导致供油压力不足,加上发生故障时地表温度过高。供油管路产生气阻,使混合气过稀,导致发动机加速不良,上坡时负荷增大故障现象就更明显。
打开油箱,取出油泵,发现滤网很干净。用燃油压力表测试油泵出口压力,不到280kPa,显然偏低。更换汽油泵后,故障排除。

电控发动机进气增压系统的结构与检修
电控发动机进气增压系统(ACIS)可以提高发动机的进气效率,从而提高发动机的输出功率。本文以丰田皇冠3.0轿车的2JZ-GE发动机为例介绍ACIS的结构与检修方法。
1 2JZ-GE发动机ACIS的结构与工作原理
在其它结构不变的基础上增加了大容量真空罐(谐振室)和电磁真空通道阀、真空电动机等,结构见图1。
气室出口的进气增压控制阀(简称控制阀)关闭时,进气管内的脉动压力波传递路径为由滤清器到进气门,此距离最长,它适宜发动机在中低转速区域形成气体动力增压效果。当控制阀开启时,由于大容量空气室的参与,进气脉动压力波不能在空气室出口与进气门之间传播,这样便缩短了压力波的传播距离,使发动机在高速区也能得到较好的气动增压效果。
发动机工作时,真空罐是靠电磁真空通道阀(简称电磁阀)与真空电动机(膜片式驱动装置)相通,而电磁阀受发动机ECU控制,当ECU接收低转速信息时,就发出驱动电磁阀关闭的信号,使真空罐与真空电动机截止(不通),从而保证进气管中的控制阀关闭,进气压力波在最长距离内传递。当ECU接收到的信息是高转速的驱动电磁阀开启的信号时,真空电动机与真空罐相通,真空电动机在负压的作用下产生移动,打开控制阀,此时压力波在最短距离内传递。可见2JZ-GE发动机是在ECU、电磁阀、真空罐和真空电动机的共同作用下实现进气增压效果的。
2 ACIS的检修
发动机ECU一般不易发生故障,所以本文只对ACIS的电磁阀、真空罐和真空电动机的检修作一介绍。
2.1 电磁阀的检修
a.检查电磁阀线圈
在常温下两端子间的电阻测量如图2所示。当测得两端子间电阻是38.5~44.5Ω,同时两端子与阀壳也不导通时,表示正常;否则应予以更换。
b.检查电磁阀
如图3所示,电磁阀未通电时空气应能从通道E进入,然后从滤清器中排出。当在电磁阀的两端子上施加12V电压时(图4),空气应能从通道E进入,然后从F口排出,否则应护以更换。
2.2 真空电动机的检修
a.当施加 53.3 kPa(400 mmHg)的真空度时,检查真空室阀杆有无移动。
b.当真空施加 1 min后,泄放真空,观察阀杆是否回位。如果上述操作后发现阀杆不动或不回位,先旋转其调整螺钉来调节,如仍无反应则护以史换。
2.3 真空罐的检查(图5)
a.当由A向B吹气时应当导通,见图5a;而由B向A吹气时应当截止,见图5b。
b.用手指按住B口(图5c),施加53.3 kPa的真空,观察1 min,表头真空度应无变化。
如小合上述要求,应史换真空罐。

电子控制液压式动力转向系统组成及故障排除
摘要:介绍了皇冠3.0轿车采用的新型电子控制液压式动力转向系统的基本组成及各主要部件的工作原理,给出了电子控制系统及电子控制机件的故障排除方法。
关键词:电控装置;传感器;车速;动力转向
引言
汽车转向系统可按转向能源的不同分为机械转向系统和动力转向系统两大类。动力转向系统用以将发动机输出的部分机械能转化为压力能(液压能或气压能),并在驾驶员控制下,对转向传动装置或转向器中某一传动件施加不同方向的液压或气压作用力,以减轻驾驶员的转向操纵力,这一系统称为动力转向系统。采用动力转向系统的汽车所需的能量,在正常情况下,只有小部分是驾驶员提供的体能,而大部分是发动机驱动的油泵(或空气压缩机)所提供的液压能(或气压能)。
近年来,随着动力转向在汽车上的日益普及,对其性能的要求已不再是单纯地为了减轻操作强度,而是能根据车速与行驶条件的不同产生相应的、合适的转向力。理想的动力转向系统应在停车状态时能提供足够的助力,使原地转向容易,而随着车速的增加助力逐渐减小,在高速行驶时则无助力或助力很小,以保证驾驶员有足够的“路感”,为此要求采用可变助力的液压动力转向系统。而这种可变助力的液压动力转向系统是将电脑引进汽车动力转向系统中,利用电脑自动调节转向助力的大小,成为一种电子控制式的动力转向系统。
这种电子控制式的动力转向系统可按动力的种类分为电子控制液压式动力转向系统和电子控制电动式动力转向系统两种。
皇冠3.0轿车采用的是电子控制液压式动力转向系统,在低速或停车时,增加油压,减小了加在转向盘上转向力矩(即动力转向助力增大);而在高速时,降低油压,增大加在转向盘上的力(即动力转向助力减小),具有相应的转向灵敏性,不发飘。
1 系统的基本组成
图1和图2分别表示皇冠3.0轿车电子控制液压式动力转向系统的组成和电脑控制原理。其中电控部分由车速传感器、动力转向电脑(ECU)和电磁阀组成。
(1)车速传感器。车速传感器的主要功用是检测汽车行驶速度,通常安装在变速器输出轴上。液压式动力转向系统所用的车速传感器多为磁阻元件,传感器主要由磁阻元件(MRE)和磁性转子等组成。MRE电阻桥输出信号为正弦波,经信号处理后从比较器输出矩形波(数字信号),此波形即为车速信号作为动力转向系统电子控制器(ECU)的输入信号。
(2)电磁阀。电子控制液压式动力转向系统所用电磁阀一般安装在转向齿轮箱体上,主要由电磁线圈、铁芯及电磁阀等组成。其阀的开度由ECU的输出电流控制,而该输出电流又取决于车速的高低。通入电磁线圈的电流是模拟信号,通常改变其通电时间所占的比例即可控制此电流值的大小。而电磁阀的开度又可控制电子控制液压式动力转向系统齿轮箱中油压反力室的油压。
(3)电子控制器ECU。电子控制液压式动力转向系统中的电子控制器(ECU),主要由频率电压(频压)转换器;120km/h检测器、电压放大器、比较器、振荡器等组成。其输入信号为车速传感器提供的车速信号,执行器为比例电磁铁机构;ECU担负起控制通入比例电磁铁机构电流的任务。车速提高时。为了增大转向的操纵力,需要加大流人比例电磁铁机构的电流;而当车速超过120km/h时,为了防止电流过大而造成过载,ECU则控制比例电磁铁机构保持着恒定的电流值。


2 系统的故障排除
(1)电子控制系统的检查。皇冠3.0的电子控制系统常见故障有:低速或发动机怠速时转向沉重和高速行驶时转向过度灵敏。在检查电子控制系统前,应先察看胎压、悬架和转向杆件及球形销的润滑情况;并检查前轮定位、动力转向泵油压是否正常;各导线插接器是否连接牢靠,转向机柱是否弯曲等。然后按下面方法检查电控系统:①接通点火开关,察看ECU—IG熔断丝是否正常。如果烧毁,并且在重新更换后又烧毁,表明此熔断丝与ECU的+B端子间短路。若熔丝正常或重新更换后正常,则再进行下面第②步检查。②拔下ECU插接器,将电压表正表笔接插接器+B(从背面插入,以下同),负表笔搭铁,电压应为10—14V(蓄电池电压)。如果无电压,表明ECU—IC熔断丝与ECU的+B端子间有断路。如果电压值为蓄电池电压,再进行以下第③步检查。③将电阻表(万用表之欧姆档)正表笔接插接器GND端子,负表笔仍搭铁,此时电阻值应为零。否则,ECU的GND端子与车身搭铁处之间有断路或接触不良。如果电阻值为零,应进行以下第④步的检查。④支撑起一侧前轮,将电阻表的正表笔接插接器SPD端子,负表笔接GND端子。然后转动支撑起的车轮,电阻表阻值应在0一∞之间交替变化。否则说明ECU的SPD与车速传感器之间有断路或短路,或车速传感器有故障。如果电阻表指示正常,则再进行如下第⑤步检查。⑤将电阻表的正表笔接插接器的SOL一端子,负表笔接GND端子。电阻表所指示的电阻值应为∞;否则SOL+或SOL一端子与GND端子间的线路有短路,或电磁阀有故障。如果指示正常,应进行如下第⑥步检查。⑥将电阻表的正表笔接插接器的SOL+端子,负表笔接SOL-端子。两端子间的电阻应为6.0—11Ω。否则这两端子之间的线路有断路或电磁阀有故障。如果电阻正常,应检查ECU。如果ECU损坏应更换。
(2)电子控制机件的检查。①电磁阀的检查。拔开插接器,用电阻表测量电磁线圈的电阻。电阻应为6.0—11Ω。从转向机内拆下电磁阀,将蓄电池正极接电磁线圈的SOL+端子,负极接SOL-端子,见图3。此时针阀应缩回约2mm,否则应更换电磁阀。②电子控制液压式动力转向系统的电子控制器ECU的检查。支撑起汽车,拆下ECU插接器,起动发动机,在不拔下ECU插接器、发动机怠速运转的情况下,用电压表测量ECU的SOL一和GND两端子之间的电压(电表测笔从背面插入,见图4)。然后将变速器挂上档,并使车速达到60km/h,仍按图4所示接法再测电压,电压应比原来增加0.07—0.22v。如果无电压,应更换ECU。如果ECU损坏应更换。
3结束语
皇冠3.0轿车采用的电子控制动力转向系统将电脑引进汽车动力转向系统中,它能在各种不同车速转向时利用电脑自动调节转向助力的大小,在低速行驶时,驾驶员只需用较小的操纵力就能灵活地转向,能克服低压宽胎在低速行驶时大的转向阻力矩;而在高速行驶时,自动控制转向的助力,使其逐渐减小,既提高了驾驶舒适性及转向灵敏度,又提高了转向安全性和稳定性。


丰田皇冠JZSl33系列轿车启动机的检修
日本丰田高级轿车大都装用了减速启动机,这种启动机具有体积小、输出功率大等优点,其性能远高于非减速启动机。下面以皇冠JZSl33系列高级轿车装用的启动机为例,介绍其分解后(图1)的检修。
一、电枢总成的检修
l、电枢绕组的检查
(1)电枢绕组的断路检查。用电阻表如图2所示,两表笔在换向器上依次跟相邻的两换向片相接,电阻值应为0;如果电阻值出现∞,说明电枢绕组有断路之处。
(2)电枢绕组短路检查。用电阻表如图2所示:一表笔与电枢的铁芯或电枢轴接触,另一表笔在换向器上分别与各换向片接触,电阻值均应为∞,如果电阻值为0,说明电枢绕组有短路搭铁部位。
2、电枢绕组的修理
经检查电枢绕组有断路或短路时,可用以下方法修复。
(1)电枢绕组的个别线圈导线折断,可用焊修法将其连通。
操作时应加强散热,以防损坏导线间的绝缘纸而造成线圈短路故障。
(2)电枢绕组有短路时,可视情去除毛刺或更换新的绝缘纸修理。修理方法为:用烙铁烫开跟换向器连接的上层引线接头,然后将上层引线从线槽中撬起,并用烙铁烫开与换向器相接的下层引线接头,从线槽中取出线匝,清除干净线槽中的旧绝缘纸,放入新绝缘纸,并按与分解相反的次序将线匝放入线槽内,再重新焊好引线接头即可修复。
3、换向器的修复
(1)目测换向器表面状况,如有脏污和轻微烧蚀,可用细砂纸打磨处理。严重烧蚀则必须在车床上进行车削,再用细砂纸磨光。
(2)检查换向器径向跳动量:将电枢轴架在V形铁上,如图3所示,其径向跳动值不得超过0.05mm,否则应予校正。
(3)检查换向器各片间的凹槽深度:先将槽间杂物清除干净,再检查片间凹槽深度,标准为0.6mm,若低于0.2mm时应用钢锯片刮削至标准值。
(4)用游卡尺测量换向器直径,标准值为30 mm,小极限值为29mm。否则应更换电枢。
二、磁场总成的检修
1、磁场线圈的断路与搭铁检查
实践表明磁场线圈断路,多因摩擦碰损或线头脱焊所致。此故障有的可目测发现,有的则必须用仪表检查。
用电阻表如图4所示,一表笔接磁场圈的正极引线,另一表笔接正极电刷,电阻值应为0。如果电阻值为∞,表明磁场线圈断路。此时将其中的一只表笔与外壳接触,其电阻值应为∞,否则说明线圈与外壳有搭铁部位。
2、磁场线圈的短路检查
磁场线圈匝间短路,将使通过电流大,温度升高。目测时,若发现线圈包扎层有烧焦、脆裂、脱落等现象时,即表明线圈匝间绝缘不良,有短路处。如果从外观上无法判断时,可在磁场线圈中插入一只铁棒,放在电枢检测仪上进行检查,在通电5min左右时,若线圈发热,即表明线圈有匝间短路部位。
3、磁场线圈的修理
磁场线圈的常见故障是匝问和外部绝缘物损坏,如有这些问题,应从磁场上拆下磁场线圈,去掉外部绝缘布带,取出匝间绝缘物,塞入与扁铜线等宽的青壳纸或绦纶带,并用白纱带按叠包扎法将其包紧。然后,进行整形、浸漆、烘干处理,再将各线圈按规定连接即可。磁场线圈的修理,通常应由专业人士操作。
三、电刷与电刷架的检修
1、电刷的检修
电刷的标准长度为15.5mm。因磨损长度会减小,检修时,要用直尺或游标卡尺测量电刷长度,当低于lOmm的最小极限值时,应更换新电刷。电刷与换向器的接触面积应大于电刷端面积的75%,否则可用细砂纸修磨电刷,使其扩大与换向器的接触面积。
2、电刷架的检查
(1)检查电刷弹簧有无变形、折断等,如有应予更换。弹力检查可如图5所示用弹簧秤检查,其压紧力应符合13.7~19.6N的规定。否则应更换电刷弹簧。
(2)用电阻表如图6所示检查绝缘电刷架与底板,其电阻值应为∞。否则说明绝缘电刷架搭铁,应予检修以恢复其绝缘性能;然后,用电阻表一表笔与搭铁电刷架相接,另一表笔与底楹相接,其电阻值应为0。若有较大电阻表明电刷搭铁不良,应予检修,使其接触良好。
四、单向离合器和齿轮的检修
1、单向离合器的检查
如图7所示,先顺时针转动小齿轮,应灵活、无卡滞。然后逆时针转动小齿轮,应立即卡住。如达不到上述要求,应更换单向离合器总成。
2、齿轮的检查
目测检查驱动小齿轮、中间齿轮和离合器齿轮有无非正常磨损或损坏。如果磨损严重或损坏,应予更换。
五、轴承的检查
在轴承内、外圈之间施加轴向力的同时,转动轴承,如果感到有阻力甚至有卡滞现象时,应予更换;轴承磨损严重,过于松旷时也应更换。
六、电磁开关的检修
1、吸引线圈的检查
如图8所示,将电阻表的一表笔接电磁开关的50端子,另一表笔接C端子,电阻值应为0。如果电阻值为∞,说明吸引线圈有断路,应予修理或更换电磁开关。
2、保持线圈的检查
如图8所示,只需将接C端子的表笔移至电磁开关外壳即可,此时,电阻值也应为0。如果电阻值为∞,说明保持线圈有断路,应予检修或更换电磁开关。
启动机检修装复后,通常应进行空载试验,必要时还应进行全制动试验,观察试验时的电流强度、转速及全制动的力矩等技术指标来判断启动机的性能。




图8电磁开关的检查

丰田皇冠导航失效
故障现象
一辆2009年产一汽丰田皇冠轿车,配置3GR-FE发动机,DENSO(电装)0400导航仪,行驶里程7000km。出现间歇性显示距离、方向偏差较大问题,而且不能标注车辆当前位置。
故障诊断与排除
该车故障原因可能有一下几种:
1.导航仪需要采集的一些车辆信息等数据信号如车速信号、陀螺仪传感器信号(显示车辆直行或停止信息)等出现错误;
2.导航仪需要采集的GPS卫星信号出现错误;
3.导航信息存储介质(导航光盘)出现错误;
4.导航仪本身出现错误。
首先检查了地图光盘,确认地图是最新版且光盘本身没有损坏和脏污。因为导航仪在多数情况下是正常的,所以故障原因3、4项应该不成立。
然后根据故障原因1检查车速等信号。通过启动发动机后一直按导航控制面板上“INFO”开关后操作小灯开关“OFF—ON—OFF—ON—OFF—ON—OFF”进入导航仪自诊断功能。菜单显示“SYSTEN CHECK MODE”(系统检查模式)开始自动检查各系统故障码,几分钟后结果显示“OK”(如图1)。按右上角“MENU”(菜单)进入“DIAGNOSIS MENU”(诊断菜单),选择“NAVIGATION CHECK”(导航检查)(如图2),再选择“VEHICLE SENSORS”(车辆传感器)项。菜单显示内容为:
1.REV—转速信号的ON/OFF状态。
2.SPD—车速信号情况(应与实际车速相当)。
3.GYRO VOLTAGE—陀螺仪传感器
输出(车辆直行或停止时电压大概2.5V)(如图3)。以上检查结果都符合标准,无论怎样的路试都正常。看来也不是故障因素2所列出的原因。
接下来仍通过自诊断功能检查GPS信号。在导航检查菜单选择“GPS INFORMATION”(GPS信息)(如图4)检查。菜单显示内容为:
1.卫星信息—包括卫星数目、倾斜角、方向和信号级别。
2.接收条件(STS项)—显示“T”是系统接收GPS信号但不用来定位。显示“P”是系统用GPS定位。显示“-”是系统无法接收信号。也就是说“P”越多信号越强。
3.测量状态(MEASUREMENT STATUS项)—“2D”是二维定位,“3D”是三维定位,“NG”是不能使用定位数据,“ERROR”是发生接收错误,“---”是其他任何状态。另外还有当前的经纬度和来自GPS信号的格林威治时间和日期。
通过路试检查菜单可显示5颗卫星,但在“STS”项显示的“P”总在2~3个来回切换,有时甚至更少,说明信号极不稳定。这也是导致导航偏差大的原因所在。可以导致GPS接收信号差的原因除车辆所处的场地状况外还有导航ECU自身损坏和信号接收天线损坏等因素。
在尝试更换GPS信号接收天线后效果仍未改变,因导航仪无替代品所以维修一时陷入困境。
虽然笔者了解太阳膜会影响到GPS信号的接收,但是维修前经向车主询问,该车前挡风玻璃没有贴过太阳膜,于是没有检查。路试将天线放在车外时,卫星数量居然是10颗而“STS”项可显示6个“P”且信号稳定。看来仪器本身没有任何问题,而是GPS卫星信号被屏蔽了。
于是仔细地检查了前挡风玻璃,最后只有在拆除车内后视镜座后才发现前挡风玻璃的确贴有太阳膜,只是做工很精细所有贴太阳膜切割后的边角都非常隐蔽,以至于很难发现。在征得车主同意后去除前挡风玻璃太阳膜,所有零件装复后再检查导航各数据一切正常。
后来再做保养时和车主聊天得知,车辆借出后出过事故因为玻璃和原车有色差,为了不让车主看出所以贴太阳膜是为了掩盖一下。而太阳膜又是在前挡风玻璃没有装车前贴上去的,所以较难发现。因此这也是此次维修的关键之所在。
目前对于像导航系统等高新电子部件的检测与维修,还是汽修工作中的一个难点,因为很多厂家不会把更详细的维修资料给大家,并且这些部件多是十分精密不易分解的,同时由于不影响驾驶,现在的用户很多都不会因为这些部件出问题把车留厂很长时间,所以我们没有条件深入了解其结构和维修特点,目前一般来说此类故障多以总成调换法来判断故障,所以看了本案例感觉眼前一亮。
丰田汽车原厂导航都是由卫星定位和自身定位双重作用来实现的。如果车辆的车速信号或是陀螺仪有偏差,导航会通过卫星来才采集数据,即使有偏差也不会很大,目前市场上的便携式平板车载导航仪都是单一的卫星定位,偏差确实很小。而且车辆的车速信号是由ABS电脑发出通过仪表后传给导航ECU和发动机ECU,如果是车速信号有问题发动机也应该报警,因此从分析故障的角度看不会是笔者提到的第一种原因。
存储介质也就是导航光盘与版本无关,如果是光盘出现问题,应该是读取错误、无法指引路线等问题,并不会造成定位失真的现象,如果是主机出现问题应该可以调出故障信息。因此第3、4种可能也被排除。
至于接收天线的检查方法,作者的做法是最有效的。这样有效地避免了贴所膜带来的影响,这就和检查一条线路短路或断路是断开两端,跨接另一条线的道理是一样的。
大家在诊断故障时,一定要像笔者这样根据数据或现象证明部件的性能,千万不可以用感觉或经验臆断。

丰田皇冠空气悬架不工作
故障现象
一辆丰田皇冠3.0 V6 Royal Saloon轿车,配备6挡手自一体变速器。车身高度控制系统不受控制,车身离地面仅100mm左右,不能正常行驶,空气悬架系统故障指示灯闪亮。
故障诊断与排除
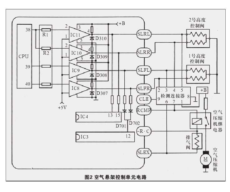
该车空气悬架系统气路如图1所示。空气经空气压缩机增压后进入干燥器,在干燥器中被过滤去水分后进入1号和2号高度控制阀,然后通过这两个高度控制阀分别控制前后4只悬架气囊。当压缩空气经高度控制阀给悬架气囊充气时,车身升高;当悬架气囊内的空气经高度控制阀及排气阀排入大气时,车身降低。当电控系统产生故障时,空气悬架系统故障指示灯闪亮,同时空气悬架系统停止工作。跨接故障诊断插座的端子TC与端子E1,空气悬架系统故障指示灯显示故障代码33和34,分别表示用于左后侧和右后侧的2号高度控制阀电磁阀线圈对地断路或短路。
为检测方便,在轿车上设有一个检测连接器,其各端子分别与两高度控制阀电磁阀的线圈和空气压缩机继电器线圈相连,如图2所示。用万用表依次测量检测连接器端子4和端子5与搭铁的电路,均为13Ω左右,正常。用导线连接检测连接器的端子1-5及端子7,使1号及2号高度控制阀和空气压缩机同时工作,这时车身可以升高到正常高度,并且在断开电源后可以保持该高度;用导线连接检测连接器的端子1-5及端子6,使1号及2号高度控制阀和排气阀同时工作,这时车身可以降低。上述情况说明,空气悬架控制单元的外部控制线路、高度控制阀、排气阀、空气压缩机、空气管路和悬架气囊等都正常。
断电后故障代码不能清除,故怀疑空气悬架控制单元有故障。拆下并打开后备厢右侧空气悬架控制单元,发现电路板上有一处铜箔上的漆膜已经变色,说明空气悬架控制单元确实可能有故障。从空气悬架控制单元电路中可以看到:当空气悬架控制单元要控制2号高度控制阀时,其CPU的端子38输出5V电压,然后分两路,分别经电阻R1和R2加到集成电路IC11和IC10的2号端子上,此时两集成电路的端子4均输出12V电压,分别经悬架控制单元的端子SLRL(端子26)和SLRR(端子35)的2号高度控制阀电磁阀线圈,使该阀内部的两个电磁阀开启,从而使压缩空气能进入悬架气囊和从悬架气囊排除出。检测表明,通电时集成电路IC10的端子4无电压输出,IC11严重发热,即两块集成电路皆已损坏。
上述两块集成电路型号为T2838,用TWH8751替换。由于两者端子3的供电电压和端子4的输出方式不同,如图3所示,所以在TWH8751端子3上串联一只680Ω的电阻,并将2号高度控制阀电磁阀线圈的接地端子改接到12V电源上,然后装车试验。在CPU端子38上加5V电压时,能听到2号高度控制阀电磁阀吸合声,说明TWH8751在CPU输出信号时可以正常控制2号高度控制阀电磁阀的工作。将全部电路回复后试车。
接通点火开关后,悬架系统故障指示灯仍然闪烁。再次读取故障码,还是33和34,且故障码清除不掉。经分析认为,空气悬架控制单元自检电路检测到修理后的空气悬架控制电路与原电路不同,便仍判断2号高度控制阀电路有故障,随即储存故障码,采用空气悬架系统保护程序,使其停止工作。在空气悬架控制单元电路中接入两个三极管(T1和T2)倒相器,并在其基极上分别接入限流电阻(R2和R4),如图4所示,然后再次试车。接通点火开关后,悬架系统故障指示灯常亮;启动发电机后,悬架系统故障指示灯熄灭,空气压缩机工作,车身缓慢上升到正常高度后空气压缩机停止工作。将车身高度控制开关拨到HIGH位置,HIGH指示灯点亮,空气压缩机再次工作,车身再次升高。稍后,将车身高度控制开关拨到NORM位置,听到排气阀排气声,车身缓慢下降至正常高度。至此,空气悬架控制单元彻底修复。




游客
扫码下载
汽车之家APP
随时获取
最新汽车资讯