http://www.docin.com/p-376001442.html
丰田皇冠3GR-FE发动机的结构特点与原理
http://wenku.baidu.com/view/6fc5a9748e9951e79b8927bd.html
ainin516 2011-3-22 19:56:40 发表在 主楼
根据版主的建议,开此帖,供大家讨论交流,请各位多提宝贵意见,谢谢了哈!
丰田皇冠轿车常见故障分析及排除方法
目录1
http://club.autohome.com.cn/bbs/thread-c-882-9903599-2.html#pid181925806
12代皇冠(GRS182和GRS188)GR-FE系列发动机冷机怠速过高,热机怠速偏低故障
http://club.autohome.com.cn/bbs/thread-c-882-9903599-2.html#pid182040074
发动机故障码为P0136或P0156故障
http://club.autohome.com.cn/bbs/thread-c-882-9903599-2.html#pid182150859
ABS警告灯亮故障
http://club.autohome.com.cn/bbs/thread-c-882-9903599-2.html#pid182178364
1993款丰田皇冠加速不良行车窜动
http://club....

2009款丰田皇冠3.0车发动机无法起动
故障现象:一辆2009 款丰田皇冠3.0 轿车,行驶里程约为6 万km ,车主反映,早上该车断点火开关大约20 min后,再次起动时起动机没有反应,发动机不能正常起动,转向盘处于锁止状态不能转动,只能将该车拖至修理厂进行维修检查。
故障诊断:接车后首先检查车辆的蓄电池电压,电压为12.8 V ,正常;将钥匙插入钥匙槽,踩下制动踏板,一键式起动按钮上的指示灯为绿色,当按下一键式起动按钮时,仪表工作正常,但没有起动机工作的声音。且转向盘处于锁止状态不能转动。连接故障检测仪,读取故障代码,为B2799(发动机锁定器故障)且无法清除。当按下一键式起动按钮时,起动机没有发出工作声音,通过故障检测仪进行主动测试,可以正常激活起动机,但发动机不能起动,并且转向盘处于锁止状态。根据故障代码的内容及故障现象分析,该车无法起动可能是以下原因造成.发动机ECM 与收发器钥匙ECU通讯故障;发动机ECM 检测到通讯线路故障;收发器钥匙ECU 与发动机ECM 间的通讯ID 不同。根据以上故障检查结果及故障原因分析,对该车故障可能发生部位的结束和ECM 进行如下检测。
首先对收发器钥匙ECU 和发动机ECM 之间的线路进行检查。测量收发器钥匙ECU 的端子19 与发动机ECM 的端子6 之间的电阻,为0.60; 测量收发器钥匙ECU 的端子18 与发动机ECM 的端子7 之间的电阻,为0.60 ,测量收发器钥匙ECU 的端子19 及端子18 与搭铁间的电阻,均为∞。以上测量值均在标准范围,说明收发器钥匙ECU 和发动机ECM 之间线路正常。
检查收发器钥匙ECU 供电情况。按下一键式起动按钮2 次,将点火开关置于ON 位,仪表工作正常;检查熔丝IGN 、SECURITY 、IG2MAIN ,均正常;检查IG2 继电器的电路,测量IG2 继电器端子1 和端子2 之间的电阻,大于10 MO ,给端子3 和端子4 接蓄电池通电测量IG2 继电器端子1 和端子2 之间的电阻,小于10。说明IG2 继电器工作正常。
接着进行收发器钥匙ECU 和ECM 的通讯注册。使用SST 连接诊断连接器DLC3 的端子TC 和端子CG ,将点火开关置于ON 位,进行收发器钥匙ECU 通讯识别码注册, 30min后,故障仍然存在,于是更换收发器钥匙ECU ,更换后按钥匙码自动注册步骤进行钥匙码注册,再进行ECU 逼讯识别码注册,当以上注册成功后,原故障代码仍然存在且无法清除,尝试按下一键式起动按钮时,起动机正常运转,但发动机不能起动,转向盘处于解锁状态。
经过多次通讯识别码注册,当将点火开关置于IG 时,防盗指示灯处于熄灭状态,按下一键式起动按钮,发动机起动瞬间后熄火,初步判断为发动机停机系统处于锁止状态,不执行对发动机点火及喷油指令。再次按照注册步骤进行注册,原故障代码B2799 可以清除,车辆处于正常状态。按下一键式起动按钮发动机能起动,但很快就熄火。连续多次起动发动机但情况没有好转。更换ECM 后再次按照注册步骤进行注册后起动发动机,发动机运转情况没有好转。怀疑收发器钥匙ECU 内部存在通讯故障,再次更换收发器钥匙ECU后通过注册,转向盘处于解锁状态,起动发动机,工作正常。洗完车后(大约30 min) 再次起动发动机,故障又再次出现,转向盘处于锁止状态,发动机不能起动。再次连接故障检测仪,读取故障代码,仍为B2799 且并未发现其他故障代码。再次查阅维修手册,提示到如果确定发动机锁止系统
故障排除后问题再次发生请检查转向盘锁止系统是否存在故障,故障可能发生的部位有转向锁电动机驱动电源电路和转向锁执行器总成。按照维修手册的提示重新对该军进行如下检查。
(1)断开转向锁执行器导线连接器,检查转向锁执行器线路,用万用表检测端子S34-6与端子S34-4间的电压,电动机激活时电压是0.6V( 标准电压是低于1V ),正常;测量电动机没有激活时的电压为11.5 V(标准电压是10V~12V),正常。
(2) 用万用表检测端子S34-1 与搭铁之间的电阻为?0.6n,端子S34-4 与擂铁之间的电阻为0.6n( 标准电阻都是小于1n) ,正常。
(3) 用万用表检测端子S34-7 与端子S34-1( 接通点火开关)的电压为12.6 V。检测S34-7 与S34-4(接通点火开关)电压为12.6 V( 标准电压为10V-14 V ),正常;检测端子S34-7 与端子S34-3(断开点火开关)电阻为12kn,(标准电阻为大于10 kn),正常。
根据上述的检查结果判断,可能是转向锁执行器有机械故障。用橡胶锤敲打转向锁执行器啪的一声转向锁打开了,发动机可以正常起动。更换转向锁执行器总成后,故障排除,交车使用3 个月后团访未出现过类似故障。

一例丰田皇冠3.0启动困难的故障诊断与排除
【摘 要】
介绍一辆丰田皇冠3.0发动机,由于该车电控点火系统的电子控制单元中备用IC的引脚脱焊,导致无点火信号输出,无法正常点火,进而使发动机出现启动困难及行车熄火的故障。
【关键词】皇冠;电控点火系统;启动困难;故障排除
0. 前言
汽车发动机点火系统工作性能的好坏直接影响到汽车的动力性、经济性、噪声和废气排放。
随着汽车技术的进步,汽车正向电子化方向发展,尤其是计算机技术的发展,为汽车电子化带来了根本性的变革。
因此,现代汽车的维修不只是单纯的机械维修,而是机电一体化的维修。
1. 故障现象
一辆丰田皇冠3.0汽车经常出现行车熄火故障,该车有时启动难,有时在行车过程中熄火,且仪表上发动机的故障指示灯长亮。
在故障诊断前,认真地了解了故障现象:①该车在不平路面行驶,在颠簸得较厉害时较易出现行车熄火;②该车在冷车或热车时都有启动难的现象。
2.故障检查与确认
2.1 基本检查
该车采用电控发动机,其故障一定产生于燃油供给系统、压缩系统、点火系统及电子控制系统这4个系统中,为此对这几个系统进行检查,以确定故障发生的范围。
2.1.1 燃油系统的检查
首先检查燃油压力。打开点火开关后汽油泵便开始工作,2s后油压表指示值上升到290kPa,且保压15min后油压表的指示值为288kPa,下降幅度在允许的范围内;观察发动机怠速时的油压值为295kPa,将油压调节器的真空管拔掉后,油压便上升至320kPa,符合油压值为284—325kPa的范围。基本可以排除燃油系统存在故障的可能性。
2.1.2 压缩压力的检查
利用气缸压力表测量了该车发动机各缸的压缩压力后发现,各缸的压缩压力均在980.66-1225.83kPa范围内,且各缸压力差均小于98.07kPa。
2.1.3 电脑控制点火系统的检查
如图1所示,发动机启动后,发现组合仪表上的发动机故障指示灯长亮,这一现象初步说明发动机电子控制系统可能存在故障。
利用人工读取故障码的方法来看看是否存在故障码,首先打开发动机盖,找到发动机电控系统故障诊断插座(17插孔的方形诊断插座);然后断开点火开关OFF,使发动机熄火;
用跨接线跨接诊断插座中的TEl和E端子连接,使发动机进入故障自诊断状态,从发动机故障指示灯的闪烁情况依次读取故障码12,14,读码后断开点火开关,拆下跨接线。
查丰田皇冠3.0轿车维修手册故障码表了解故障码所表示的含义。故障码l2的内容是:启动机启动2S以上仍无曲轴转速信号Ne和凸轮轴判缸信号G输送给发动机ECU。
故障码14的内容是:点火器连接6次没有点火确认信号IGF反馈输送到发动机ECU。
2.2 故障初步诊断
根据上述分析,可以初步判定是发动机电控点火系统的故障。
为了证实故障码12,14的真实性,先清除故障码,断开点火开关,拆下EFI保险丝10s以上,目的是切断由电源直接给RAM的专用电源后备电路,而后备电源被切断后,储存在RAM
内的数据信息(故障码)就会消失l2]。
再用故障征兆模拟法使故障重新出现,因为点火系统中有许多地方,若接触不良,也会使车辆在行驶中出现有时行车熄火或有时难启动的现象。
另外,在车辆行驶时,点火系统中零部件的温度就会升高,若点火器或电脑中的集成电路块里的功率三极管(图1中Trl,Tr2)因使用时间长,而使其热稳定性下降。
当温度升高后,三极管的穿透电流便急剧增加从而造成该三极管出现“软击穿”,在不应导通的时候导通,当导通时间超过预定的时间时,防闭锁电路便投人工作,强制切断电流(以保护三极管)从而使高压电断电,这也会造成车辆行驶中有时出现行车过程中熄火的现象。启动发动机并让其怠速运转,用振动法逐步检查分火器连接及线路、点火器和点火线圈及线路,发动机都没熄火。
再用振动法兼加热法检查点火线圈和点火控制器,故障现象仍没有出现。再拆下仪表板右侧的手套盒检查发动机ECU,用电吹风加热ECU并轻轻振动ECU及其连接器,又轻轻摆动ECU连接器的连线,在这个过程中,故障现象出现了,且故障指示灯也亮了,同时发动机熄火,再启动发动机时,不能启动。
再次用人工读码法读取故障码,依然是故障码12,14。
于是可以初步判定是电控点火系统的电子控制系统部分出现故障。
3. 故障诊断与排除
根据上面对故障产生原因的初步分析,结合丰田皇冠3.0轿车发动机电控点火系统(见图1)的工作原理,以及故障码12,14所提供的故障范围,进行发动机的故障排除。
图1丰田皇冠3.0轿车发动机点火系统控制电路图
3.1 检查(Ne,G1IG2)信号线路
断开点火开关,拨出分电器线束连接器和ECU的线束连接器,查看是否含有脏、氧化及可能造成接触不良或松动的地方,并用万能表电阻挡测量分电器到ECU之间的线路电阻,查维修手册后知,其测量值都在变化范围内,检测后把分电器及ECU的连接器分别插好。
3.2 检查传感器转子与磁头间的间隙
经检查传感器转子与磁头间的间隙正常。
3.3 检测(Ne,G1,G2)信号
用万用表的电压交流档分别检测G1、G2、Ne信号,红表笔接ECU连接器的G1脚的连线,黑表笔接电池负极。
启动发动机,万用表上显示有读数。
用此方法分别测量G2、Ne信号,都显示正常。
上述分析表明:曲轴位置传感器和凸轮轴位置传感器及线路都正常,而且Ne、Gl、G2信号都己送到了发动机ECU中,那么ECU应能输出点火信号IGt给点火控制器,从而控制点火。
3.4 检测发动机ECU
点火信号用元征X431示波器的1通道的传感器夹子夹牢ECU的IGt脚的连线,接地电缆线接电池负极,波形同样选择放大5倍。
启动启动机,测出的点火信号波形分析看出,点火信号IGt有严重的断点,其使点火器的大功率三极管Tr2(见图1)不能正常的导通和截止进而使高压火花严重断火,造成发动机工作异常。
3.5 检查发动机ECU的电源电路
图2丰田皇冠3.0发动机ECU电源电路
为进一步判断ECU是否有故障,必须对ECU的电源电压进行检测。用数字万用表电压挡量得ECU上的BATT,IGSW,M-REL,+B(十B1)5个端子的电压均为正常,由此可以判定发动机ECU内部电路有故障。
3.6 发动机ECU内部电路的故障排除
首先用同一型号的发动机ECU换上,车辆顺利启动后发动机故障指示灯熄灭,路试无行车熄火和难启动的故障现象发生。
拆开ECU的盖子,顺着ECU的IGt脚往里查,在检查过程中,发现备用IC93C46的l6脚脱焊(虚接)(IC的引脚排列有规律,从外壳顶部往下看,第一脚附近有标记,从第一脚起按逆时针来数,可读出其它脚数),用25w的圆尖头电铬铁,小心把它焊好,焊牢固后装车,顺利启动后发动机故障灯熄灭。
为慎重起见,再用振动法和加热法检查ECU及连接器和线束,发动机没熄火;再去路试,也没有出现行车中熄火或难启动的现象,且故障码12,14亦不再出现。
因而故障得以排除。
4. 小结
为何备用Ic的16脚脱焊会造成发动机有时难启动及行车过程中有时熄火呢?从图1中可清楚看出,不但在启动时由基准点火正时信号发生电路产生的点火信号IGt要经IC(启动初始点火提前角集成电路)的16脚输出给点火控制器,而且在启动后的行车过程中,由微处理器CPU控制产生的lGt点火信号,同样也要经IC的16脚输送给电子点火器。所以当备用集成电路Ic的l6脚己经脱焊时,在受到一定频率及振幅的振动时就会造成信号中断,无法点火,因此使发动机在行车过程中出现突然熄火的故障现象。
皇冠车发动机故障指示灯点亮
故障现象:
一辆皇冠车在正常行驶过程中发动机故障指示灯点亮。
故障诊断:
连接IT- II,读得发动机系统故障代码为P0606,含义为发动机ECU内部故障,其他系统无故障代码输出。更换发动机ECU,故障依旧。检查发动机数据流发现氧传感器B2S2相对氧传感器B1S2反应迟钝(图1),更换氧传感器B2S2后故障依旧。再次检查发动机数据流发现氧传感器BIS2相对新件氧传感器B2S2反应也迟钝(图2)。由此分析,该车故障是由于氧传感器BIS2性能不良导致的。

故障排除:
更换氧传感器BIS2,主动测试时数据流如图3所示,试车数据流如图4所示,故障排除。


http://club.autohome.com.cn/bbs/thread-c-882-5179288-86.html#1710
车身漏水引起的遥控失效(2010款皇冠3GR-FE发动机)
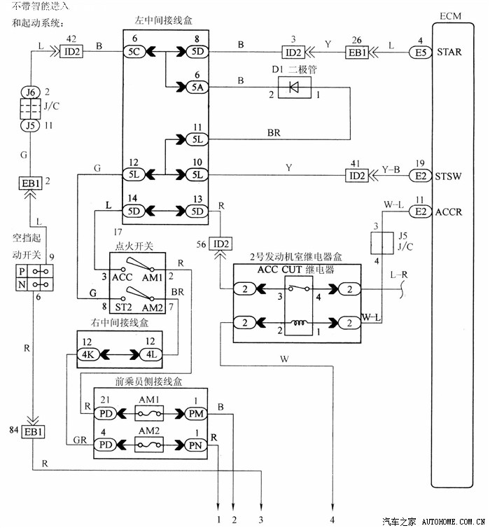
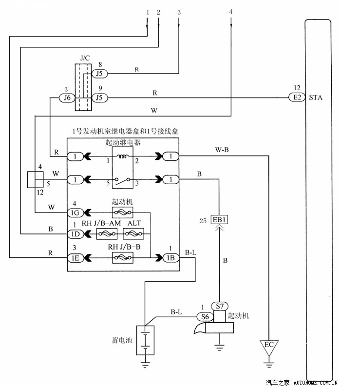
丰田皇冠轿车起动电路的检测
丰田皇冠轿车配备 3.0L V 型 6缸双顶置凸轮轴电喷 24 气门 (双VVT-i)的 3GR-FE 发动机,其最大功率 170kW(6200r/min),最大扭矩300N·m(4400r/min)。汽车在起动过程中,有时会出现起动继电器电阻高的故障,车子很难起动。
本文针对丰田皇冠轿车中的驻车挡/空挡开关总成、驻车挡/空挡开关电路、起动机继电器、ECM 进行检测,以确定故障原因。
丰田皇冠轿车起动电路如图 1、图 2 所示。

1. 检测发动机起动的运行情况将点火开关转到 START 位置,检测起动机是否起动。若正常,则检测间歇性故障,若不正常,则进行下一步。
2. 读取诊断仪的数值 (STA 信号)
将诊断仪连接到诊断座,打开点火开关和诊断仪,点火开关在 ON 和START 位置时,检测结果如表 1 所示。若正常,则进行步骤 5。若不正常,则进行下一步。
3. 检测 ECM(STAR 和 STSW 电压)
发动机起动时,如图 3 所示,测量E5 和 E2 ECM 插接器端子间的电压,规定值见表 2,检测结果见表 3。若检测结果是 A,则转到下一步。若是 B,则更换 ECM。若是 C,则进行步骤 9。

4. 检测驻车挡/空挡开关总成
断开驻车挡/空挡开关插接器(见图4),当变速杆移到每个挡位时,测量每个端子间的电阻,规定值见表4。若正常,则检测并更换线束和插接器。若不正常,则更换驻车挡/空挡开关总成。
5. 检测起动机继电器
从 1 号发动机室继电器盒上拆下起动机继电器,如图 5 所示。检测起动机继电器各端子间的电阻值,规定值见表 5。若正常,则进行下一步。若不正常,则更换起动机继电器。
6. 检测驻车挡/空挡开关与起动机
继电器之间的线束和插接器断开驻车挡/空挡开关插接器(见图6),从 1 号发动机室继电器盒上拆下起动机继电器,检测驻车挡/空挡开关与起动机继电器之间的线束侧插接器的电阻,规定值见表 6。

检测起动机继电器和接地间的线束和插接器。拆下起动机继电器(见图7),测量起动机继电器和接地间的电阻,规定值见表 7。若正常,则进行下一步。若不正常,则修理或更换线束或插接器。
7. 检测起动机继电器电压
从 1 号发动机室继电器盒拆下起动机继电器(见图 7),测量 1 号发动机室继电器盒和 1 号接线盒的端子和接地间的电压,规定值见表 8。
若正常,则进行下一步。若不正常,则检测并修理线束或插接器。
8. 检测起动机总成
若正常,则检测并修理线束和插接器(起动机继电器-起动机、起动机-蓄电池)。若不正常,则修理或更换起动机总成。
9. 检测点火或起动机开关总成
如图 8 所示,测量插接器端子间的电阻,规定值见表 9。若正常,则检测并修理线束和插接器(ECM-点火开关、点火开关-蓄电池)。若不正常,则更换点火或起动机开关总成。
喷油脉宽和燃油修正指数在油控故障诊断中的运用(丰田皇冠3GRFE发动机).rar
http://www.kupan.cc/files/99394/a6be07eb.html
丰田皇冠轿车起动电路的检测.rar
http://www.kupan.cc/files/99394/450527cd.html
丰田皇冠轿车起动电路的检测.rar
http://www.kupan.cc/files/99394/450527cd.html
车身漏水引起的遥控失效(2010款皇冠3GRFE发动机).rar
http://www.kupan.cc/files/99394/fc8e0f20.html
皇冠车发动机故障指示灯点亮.rar
http://www.kupan.cc/files/99394/cf904229.html
ainin516 2013-3-24 08:36:20 发表在 377楼
冷却
23、冷却系统(图1-26)
http://club.autohome.com.cn/bbs/thread-c-882-5179288-9.html#pid100184550
27、电动冷却风扇(图1-30) a)电动冷却风扇机件布置
http://club.autohome.com.cn/bbs/thread-c-882-5179288-9.html#pid100489222
图1-30 电动冷却风扇 b)电动冷却风扇组件结构
http://club.autohome.com.cn/bbs/thread-c-882-5179288-10.html#pid100489293
2、冷却系统维修规格与拧紧力矩
http://club.autohome.com.cn/bbs/thread-c-882-5179288-17.html#pid101799833
实例14 丰田皇冠大修发动机后冷却液压力过高
http://club.autohome.com.cn/bbs/thread-c-882-5179288-27.html#pid102918314
h...

kmyd 2013-3-23 09:05:27 发表在 376楼
楼主您好!我有一辆老皇冠,钥匙一打到NO档,水箱前面两个小的,冷凝器后面的散热风扇就常转。能否给我这个方面的电路图?谢了!~1104490083@qq.com
冷却
23、冷却系统(图1-26)
http://club.autohome.com.cn/bbs/thread-c-882-5179288-9.html#pid100184550
27、电动冷却风扇(图1-30) a)电动冷却风扇机件布置
http://club.autohome.com.cn/bbs/thread-c-882-5179288-9.html#pid100489222
图1-30 电动冷却风扇 b)电动冷却风扇组件结构
http://club.autohome.com.cn/bbs/thread-c-882-5179288-10.html#pid100489293
2、冷却系统维修规格与拧紧力矩
http://club.autohome.com.cn/bbs/thread-c-882-5179288-17.html#pid101799833
实例14 丰田皇冠大修发动机后冷却液压力过高
http://club.autohome.com.cn/bbs/thread-c-882-5179288-27.html#pid102918314
http://club.autohome.com.cn/bbs/thread-c-882-5872234-16.html#pid122959027
一、冷却系统 控制系统
http://club.autohome.com.cn/bbs/thread-c-882-5872234-16.html#pid123765674
http://club.autohome.com.cn/bbs/thread-c-882-5872234-23.html#pid131810255
丰田皇冠发动机冷却水温上升故障
http://club.autohome.com.cn/bbs/thread-c-882-5872234-27.html#pid135978540
1 冷却水温度传感器的检测
http://club.autohome.com.cn/bbs/thread-c-882-5718534-5.html#pid142969694
返老还童之 一 皇冠3.0 皇家级 JZS133 黑色 水箱,风扇位置 清洗
冷却系的维护.rar
http://www.kupan.cc/files/99394/7bff1b16.html
http://share.qclt.com/%E4%B8%B0%E7%94%B0%E7%9A%87%E5%86%A0CROWN%E7%94%B5%E8%B7%AF%E5%9B%BE(%E5%8E%9F%E5%8E%822004%EF%BC%89.pdf
游客
扫码下载
汽车之家APP
随时获取
最新汽车资讯