从MG3的电路图上确认,MG3的五个车门的门线是分开的!只有将铁将军的边门触发线接到这个“结合点”才能运转正常,大部分车友都只接离合器下面的那一堆线中的一根粉黑线,这根粉黑线绝对不是五个车门的“汇合点”,它只是驾驶舱车门的门线控制线,其余四个门的门线根本不是这根粉黑线!只接粉黑线的车友,你的车在解锁后,会时不时的自动落锁,而且你拉其他四个车门(驾驶舱门除外),防盗器也不会报警。
初步的上一下铁将军五个门的电路图给大家看一下,有点常识的人都能看个大概的懂。
电路图上的“左后门锁总成”、“右后门锁总成”、“乘客侧门锁总成”,这三个总成的最后汇集到了BYS33这个点,这三个门的门线是汇总了。接着仔细看,“驾驶员门锁总成”的线路直接接到了“BCM”模块里面去了,没有和另外几个门的线路汇总。所以铁将军边门触发线没办法接到车上。目前还在和铁将军的工程师在探讨这个问题。
下面是MG3几个门的电路图,从4S店弄到的。一张是驾驶舱四个门的电路图,一张是尾门的电路图,一张是顶灯的电路图。
下面这张是四个门的电路图:

下面这张是顶灯的线路图:
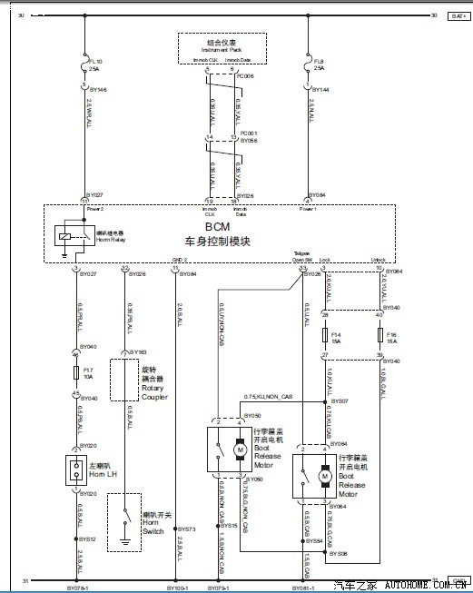
下面这张是行李舱门的线路图:
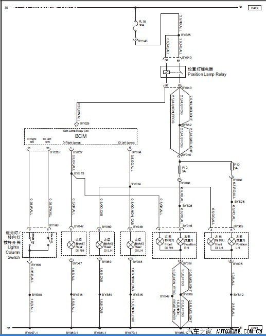
下面这张是转向灯的电路图:

游客
扫码下载
汽车之家APP
随时获取
最新汽车资讯